tyhmiä kysymyksiä 164:sta
Valvoja: Moderators
- alfa 156 v6
- Viestit: 5493
- Liittynyt: 04 Maalis 2003, 17:02
- Car(s): Käyttis: Ampera, M3, 500c
harrasteet: Spider 2000, 3200 GTA, Integrale 16v, 75 3.0 V6 - Paikkakunta: Keuruu
tyhmiä kysymyksiä 164:sta
Tällasta topiccia en vielä löytänyt ja pari tyhmää heti alkuun.
1. missä 1-sarjan 164:ssa pitäisi olla hätävilkkukatkaisija?
2. mistä löytyy värikoodi?
1. missä 1-sarjan 164:ssa pitäisi olla hätävilkkukatkaisija?
2. mistä löytyy värikoodi?
- Sape
- Viestit: 1428
- Liittynyt: 30 Joulu 2006, 19:46
- Car(s): 164 TS
75 TS Turbo
75 3.0 V6 24V
GTV 3.0 V6 24V - Paikkakunta: Oulu
Re: tyhmiä kysymyksiä 164:sta
1. Keskikonsolissa oikean puoleisin nappi. Ainakin TS ilman ilmastointia.
2. Peräkontissa hattuhyllyn "pohjassa" oikeassa reunassa.
2. Peräkontissa hattuhyllyn "pohjassa" oikeassa reunassa.
- alfa 156 v6
- Viestit: 5493
- Liittynyt: 04 Maalis 2003, 17:02
- Car(s): Käyttis: Ampera, M3, 500c
harrasteet: Spider 2000, 3200 GTA, Integrale 16v, 75 3.0 V6 - Paikkakunta: Keuruu
Re: tyhmiä kysymyksiä 164:sta
tänks!
Pitää vilkaista. tuota hätävilkkunappia etsin jo melki tosissani mutta ei ota silmään!
sisusta on tällainen muuten, mutta tuosta kohtaa ei hätävilkkunappia löydy ja polttoaineluukkukin aukeaa rattiputken suojamuovissa olevasta napista

Pitää vilkaista. tuota hätävilkkunappia etsin jo melki tosissani mutta ei ota silmään!
sisusta on tällainen muuten, mutta tuosta kohtaa ei hätävilkkunappia löydy ja polttoaineluukkukin aukeaa rattiputken suojamuovissa olevasta napista

- Sape
- Viestit: 1428
- Liittynyt: 30 Joulu 2006, 19:46
- Car(s): 164 TS
75 TS Turbo
75 3.0 V6 24V
GTV 3.0 V6 24V - Paikkakunta: Oulu
Re: tyhmiä kysymyksiä 164:sta
Se on tuossa peräkontin avausnapin vieressä. Radion yläpuolella oikeassa reunassa.
- Rasvis
- Spiderman
- Viestit: 11384
- Liittynyt: 01 Maalis 2003, 17:27
- Car(s): Spider 2000 Veloce 1979, 75 3.0 i.e. America 1989, Elroq 60 Sport Čára 2025, 500e La Prima 2022
- Paikkakunta: Lago d'Erba
Re: tyhmiä kysymyksiä 164:sta
Ensimmäisissä vuosikerroissa ei ole tuota hanskalokeron napin vieressä olevaa nappipaneelia ollenkaan ja hätävilkkujen napin pitäisi tosiaan olla takaluukun napin oikealla puolella.
Ettei nyt ole käynyt niin että autoon on vaihdettu lämppärin paneeli vuotta-paria tuoreemmasta yksilöstä?
Ettei nyt ole käynyt niin että autoon on vaihdettu lämppärin paneeli vuotta-paria tuoreemmasta yksilöstä?
- Epäkelpokeräilijä -
- alfa 156 v6
- Viestit: 5493
- Liittynyt: 04 Maalis 2003, 17:02
- Car(s): Käyttis: Ampera, M3, 500c
harrasteet: Spider 2000, 3200 GTA, Integrale 16v, 75 3.0 V6 - Paikkakunta: Keuruu
Re: tyhmiä kysymyksiä 164:sta
No se selittäis kyllä tilanteenRasvis kirjoitti:Ensimmäisissä vuosikerroissa ei ole tuota hanskalokeron napin vieressä olevaa nappipaneelia ollenkaan ja hätävilkkujen napin pitäisi tosiaan olla takaluukun napin oikealla puolella.
Ettei nyt ole käynyt niin että autoon on vaihdettu lämppärin paneeli vuotta-paria tuoreemmasta yksilöstä?
keskikonsoli on tämän näköinen enkä kyllä mistään päin autoa löydä hätävilkkunappia, reunimmaista neliötäkään ei auta painella (ei siis ole pelkkä logon häviäminen kyseessä):
- alfa 156 v6
- Viestit: 5493
- Liittynyt: 04 Maalis 2003, 17:02
- Car(s): Käyttis: Ampera, M3, 500c
harrasteet: Spider 2000, 3200 GTA, Integrale 16v, 75 3.0 V6 - Paikkakunta: Keuruu
Re: tyhmiä kysymyksiä 164:sta
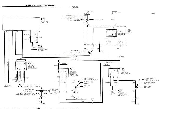
Löytyykö jostain 1. Sarjalaisen sähkökuvia? Kuskin sähkölasi ei toimi ja sähkö tulee katkaisijalle asti. Ei myöskään toimi ehjällä apparin puolelta lainatulla katkaisijalla. Lasi nousee ja laskee suoraan moottoria piuhoilla käskettäessä eli siinä ei ole vika.
Vika löytyy siis moottorin ja käyttökytkimen väliltä mutta mitä siellä johdon lisäksi on? Ei ollut myöskään oven ja korin välistä piuhat poikki.
Vika löytyy siis moottorin ja käyttökytkimen väliltä mutta mitä siellä johdon lisäksi on? Ei ollut myöskään oven ja korin välistä piuhat poikki.
- Sape
- Viestit: 1428
- Liittynyt: 30 Joulu 2006, 19:46
- Car(s): 164 TS
75 TS Turbo
75 3.0 V6 24V
GTV 3.0 V6 24V - Paikkakunta: Oulu
Re: tyhmiä kysymyksiä 164:sta
Tuossa pitäisi olla. http://alfaromeo164register.com/manuals ... 0&trefwrd=
- alfa 156 v6
- Viestit: 5493
- Liittynyt: 04 Maalis 2003, 17:02
- Car(s): Käyttis: Ampera, M3, 500c
harrasteet: Spider 2000, 3200 GTA, Integrale 16v, 75 3.0 V6 - Paikkakunta: Keuruu
Re: tyhmiä kysymyksiä 164:sta
Tänks!Sape kirjoitti:Tuossa pitäisi olla. http://alfaromeo164register.com/manuals ... 0&trefwrd=
löytyi, näyttäs siltä että välissä on oikein ohjainlaite. Mutta ainoastaan kuskin ikkunalle, muut toimii suoraan katkaisijoiden kautta
Mitä niin hienoa pelkässä kuskin lasissa on että pitää olla oikein ohjainlaite??? nousee ylös asti yhdellä painalluksella?
- Sape
- Viestit: 1428
- Liittynyt: 30 Joulu 2006, 19:46
- Car(s): 164 TS
75 TS Turbo
75 3.0 V6 24V
GTV 3.0 V6 24V - Paikkakunta: Oulu
Re: tyhmiä kysymyksiä 164:sta
Ei taida olla moista hienoutta 1. sarjan kuusnelosissa. Tai ainakaan yhdessäkään kolmesta yksilöstä tuo ei ole toiminut jos onkin. Toki sekin on mahdollistaalfa 156 v6 kirjoitti: nousee ylös asti yhdellä painalluksella?
- alfa 156 v6
- Viestit: 5493
- Liittynyt: 04 Maalis 2003, 17:02
- Car(s): Käyttis: Ampera, M3, 500c
harrasteet: Spider 2000, 3200 GTA, Integrale 16v, 75 3.0 V6 - Paikkakunta: Keuruu
Re: tyhmiä kysymyksiä 164:sta
Onpas!Sape kirjoitti:Ei taida olla moista hienoutta 1. sarjan kuusnelosissa. Tai ainakaan yhdessäkään kolmesta yksilöstä tuo ei ole toiminut jos onkin. Toki sekin on mahdollistaalfa 156 v6 kirjoitti: nousee ylös asti yhdellä painalluksella?En kyllä minäkään keksi muuta syytä, miksi siellä moinen purkki on välissä.
Nyt toimii, tuo purkki oli kokonaan kytketty pois jostain syystä... laskunappi ei toiminut vieläkään kun laitto purkin takaisin kiinni, purkin sisältä oli rele kärähtänyt. Releen vaihdolla lähti homma vörkkimään
Nyt toimii kaikki sähköt 164:ssa ja voi taas nukkua yöt rauhassa
- Sape
- Viestit: 1428
- Liittynyt: 30 Joulu 2006, 19:46
- Car(s): 164 TS
75 TS Turbo
75 3.0 V6 24V
GTV 3.0 V6 24V - Paikkakunta: Oulu
Re: tyhmiä kysymyksiä 164:sta
Oho! Aina oppii uutta
Täytyypä omastakin katsoa tuo kun joskus saa työnalle.
- alfa 156 v6
- Viestit: 5493
- Liittynyt: 04 Maalis 2003, 17:02
- Car(s): Käyttis: Ampera, M3, 500c
harrasteet: Spider 2000, 3200 GTA, Integrale 16v, 75 3.0 V6 - Paikkakunta: Keuruu
Re: tyhmiä kysymyksiä 164:sta
Onko raadilla tietoa miten on ajovaloautomatiikka näissä kytketty, lienee maahantuojan asentamia kuten 75:ssakin? Ja tämä kun on tuontipeli niin automatiikka puuttuu?
Kolmasti jo "jäänyt välille" tällä kun valot jääny päälle ja akku tyhjentyny
Nyt on siis joku mekanismi rakennettava vastaavan estämiseksi.
Kolmasti jo "jäänyt välille" tällä kun valot jääny päälle ja akku tyhjentyny
Nyt on siis joku mekanismi rakennettava vastaavan estämiseksi.
-
CARF0609
- Viestit: 114
- Liittynyt: 21 Tammi 2006, 13:16
- Car(s): Alfa 164 TS;Motoguzzi Lm3 ja Ducati ST4s
- Paikkakunta: Lappeenranta
Re: tyhmiä kysymyksiä 164:sta
morjens, omassani kun on nolla-asennossa (perusasento) niin valot sammuu ja syttyy automaattisesti jos virrat päällä tai ei. Siis kun käynnistät niin valot päällä automaattisesti ja kun sammutat auton niin valot sammuu. keskellä ei päällä kuin parkit jotka myös jää päälle vaikka auton sammuttaisi. Viimeinen on pitkiä valoja varten. Eli tänne käännettävä jos haluat kaukovalot. Auto 164 TS -89.
-
JVTL
- Viestit: 634
- Liittynyt: 14 Marras 2008, 22:17
- Car(s): Alfa romeo 159 2.0 jtdm -10. Alfa romeo 164 2.0 -93, + Audi 100 2.2 turbo Quattro, Audi A8 3.7 d3 -03, vw trasporter 1.9 -06.
- Paikkakunta: Joutseno
Re: tyhmiä kysymyksiä 164:sta
Olikos näissä ollut tarjolla vakkareita..jos, ni ei varmaan ihan helposti laitettavissa vai onko noissa jotain valmiuksia jo?
- VMTD
- Viestit: 3416
- Liittynyt: 13 Helmi 2008, 21:01
- Car(s): Alfa 166 JTD 20v. -05, 147 1.9 JTD ja Saab 9000 CS 2.0t -97.
- Paikkakunta: Hausjärvi
Re: tyhmiä kysymyksiä 164:sta
Ei tehdasvakkaria, mutta yhtä helppoa asentaa kuin muihinkin tai helpompaa kun on tilaa enemmän. Joko konehuoneeseen vetämään kaasuvaijeria tai kajuuttaan niin että servo vetää kaasupoljinta. Nyt en muista mistä piuhasta se nopeussignaali tulee mittaristoon.
- Macela
- Viestit: 2733
- Liittynyt: 24 Huhti 2013, 16:56
- Car(s): .
'01 166 2.5 V6
'99 156 2.5 V6
(ex: Brera 2.2, GT 3.2, GTV TS, 164 3.0 U.S.) - Paikkakunta: Pori
Re: tyhmiä kysymyksiä 164:sta
^Jenkkimalleissa on ollut tehdasvakkari, mutta ei euromalleissa?

Tuli vaan mieleen kun tuosta omasta löytyy kyseinen viiksi.

Tuli vaan mieleen kun tuosta omasta löytyy kyseinen viiksi.
-
JVTL
- Viestit: 634
- Liittynyt: 14 Marras 2008, 22:17
- Car(s): Alfa romeo 159 2.0 jtdm -10. Alfa romeo 164 2.0 -93, + Audi 100 2.2 turbo Quattro, Audi A8 3.7 d3 -03, vw trasporter 1.9 -06.
- Paikkakunta: Joutseno
Re: tyhmiä kysymyksiä 164:sta
Jollain yleismallilla mentävä sitten. Muute olis hyvä matkaakin ajella, mut tahtoo kaasujalka puutua pidemmissä reissuissa.
Ennen meni 1000 km reissut päiväälleen, mut ei enää.
Ennen meni 1000 km reissut päiväälleen, mut ei enää.
- VMTD
- Viestit: 3416
- Liittynyt: 13 Helmi 2008, 21:01
- Car(s): Alfa 166 JTD 20v. -05, 147 1.9 JTD ja Saab 9000 CS 2.0t -97.
- Paikkakunta: Hausjärvi
Re: tyhmiä kysymyksiä 164:sta
Näköjään jenkkimalleissa, tuo oli uutta.
Cold Cruisessa on kolmelle esivalittavalle nopeudelle muistipaikka, itse olen tykännyt tuosta säätimestä.
Cold Cruisessa on kolmelle esivalittavalle nopeudelle muistipaikka, itse olen tykännyt tuosta säätimestä.
- alfa 156 v6
- Viestit: 5493
- Liittynyt: 04 Maalis 2003, 17:02
- Car(s): Käyttis: Ampera, M3, 500c
harrasteet: Spider 2000, 3200 GTA, Integrale 16v, 75 3.0 V6 - Paikkakunta: Keuruu
Re: tyhmiä kysymyksiä 164:sta
Onko kenelläkään tallessa alfaromeo164register.com:sta ladattua diagnostiikkasoftaa? eli tätä: http://www.alfaromeo164register.com/vie ... lit=airbag
saitilla tuntuu olevan jotain ongelmia kun ei voi ladata tuolta mitään eikö kirjoittaa keskusteluihin. Tarvis lukea vikakoodeja sekä GTV:stä että 164:sta eli tarve softalle olis välitön
saitilla tuntuu olevan jotain ongelmia kun ei voi ladata tuolta mitään eikö kirjoittaa keskusteluihin. Tarvis lukea vikakoodeja sekä GTV:stä että 164:sta eli tarve softalle olis välitön
- Tonza
- Viestit: 127
- Liittynyt: 28 Marras 2016, 20:40
- Car(s): 159 3.2 JTS Q4 Berlina, 164 3.0 V6 1989, 33 Permanent4 1991, 166 2.0 TS 2001
- Paikkakunta: Tre
Re: tyhmiä kysymyksiä 164:sta
Mulla pitäs olla noi tiedostot tallessa kyllä. Voin kahtoa kunhan kotikoneelle pääsen!
"Tärkeintä on, että ei tee elämässä lainkaan virheitä."
- Tonza
- Viestit: 127
- Liittynyt: 28 Marras 2016, 20:40
- Car(s): 159 3.2 JTS Q4 Berlina, 164 3.0 V6 1989, 33 Permanent4 1991, 166 2.0 TS 2001
- Paikkakunta: Tre
Re: tyhmiä kysymyksiä 164:sta
Tossa on linkin takana asennustiedostot, mitkä sieltä foorumilta on ladattu.
https://www.dropbox.com/s/5ebzqtn0c60kp ... s.rar?dl=0
https://www.dropbox.com/s/5ebzqtn0c60kp ... s.rar?dl=0
"Tärkeintä on, että ei tee elämässä lainkaan virheitä."
- alfa 156 v6
- Viestit: 5493
- Liittynyt: 04 Maalis 2003, 17:02
- Car(s): Käyttis: Ampera, M3, 500c
harrasteet: Spider 2000, 3200 GTA, Integrale 16v, 75 3.0 V6 - Paikkakunta: Keuruu
Re: tyhmiä kysymyksiä 164:sta
Kiitos!Tonza kirjoitti:Tossa on linkin takana asennustiedostot, mitkä sieltä foorumilta on ladattu.
https://www.dropbox.com/s/5ebzqtn0c60kp ... s.rar?dl=0
- Tonza
- Viestit: 127
- Liittynyt: 28 Marras 2016, 20:40
- Car(s): 159 3.2 JTS Q4 Berlina, 164 3.0 V6 1989, 33 Permanent4 1991, 166 2.0 TS 2001
- Paikkakunta: Tre
Re: tyhmiä kysymyksiä 164:sta
Oliskos kellään apuja semmoseen ongelmaan, että tuppaa 164:sen trippimittari sekä kaikkiaan ajetut kilometrit rullautumaan liian nopeasti?
Ajettu matka todellisuudessa esim. 6km niin trippi ja kokonaiskilometrit nousseet jollain 20 kilometrillä.
Olisi mukavaa kun voisi luottaa mittareihin.
Ajettu matka todellisuudessa esim. 6km niin trippi ja kokonaiskilometrit nousseet jollain 20 kilometrillä.
Olisi mukavaa kun voisi luottaa mittareihin.
"Tärkeintä on, että ei tee elämässä lainkaan virheitä."
-
CARF0609
- Viestit: 114
- Liittynyt: 21 Tammi 2006, 13:16
- Car(s): Alfa 164 TS;Motoguzzi Lm3 ja Ducati ST4s
- Paikkakunta: Lappeenranta
Re: tyhmiä kysymyksiä 164:sta
terve, ei varsinaisesti kysymyksiä mutta oli mielenkiintoinen viikko. Alfasta kajahti tuulilasi.(menee näköjään jatkuvasti eli kesti 30v) Etsimään uutta. Vain Vianor vastasi että 1 löytyy(360e, ei paha)
Tänään asennukseen jolloin 5h ja soitto että laitetaanko vai haluanko ottaa ruosteet pois uuden lasin alta?
Tuli mieleen että tämä on tässä ja 25v ystävyys loppui nyt tähän. Mihin viet ilman lasia olevan auton laitettavaksi tähän aikaan vuodesta.
Onneksi soittivat ja menin katsomaan tilannetta vaimon Honda Civicillä.(Jessus) Maine menee.
Saimme sovittua firman asentajan kanssa (oli vielä tekemässä hommia omaan autoon omalla ajalla) että hioo ja maalaa sen kuntoon ja ensi viikolla lasin asennus.
Ensin ääretön masennus ja lopulta kaikki kuntoon pikkurahalla. Jess.
Uusi lasi on todella hyvä ja näyttää kaikkine tummennuksineen aivan alkuperäiseltä.
Tästä hommasta jäi hyvä maku suuhun.
Eli jokapäiväisen käyttöauton elämä jatkuu.
Tänään asennukseen jolloin 5h ja soitto että laitetaanko vai haluanko ottaa ruosteet pois uuden lasin alta?
Tuli mieleen että tämä on tässä ja 25v ystävyys loppui nyt tähän. Mihin viet ilman lasia olevan auton laitettavaksi tähän aikaan vuodesta.
Onneksi soittivat ja menin katsomaan tilannetta vaimon Honda Civicillä.(Jessus) Maine menee.
Saimme sovittua firman asentajan kanssa (oli vielä tekemässä hommia omaan autoon omalla ajalla) että hioo ja maalaa sen kuntoon ja ensi viikolla lasin asennus.
Ensin ääretön masennus ja lopulta kaikki kuntoon pikkurahalla. Jess.
Uusi lasi on todella hyvä ja näyttää kaikkine tummennuksineen aivan alkuperäiseltä.
Tästä hommasta jäi hyvä maku suuhun.
Eli jokapäiväisen käyttöauton elämä jatkuu.
- Ricambi
- Viestit: 1436
- Liittynyt: 02 Maalis 2003, 20:00
- Car(s): Alfa 159 Q4 3,2 JTS -06
Alfa 155 TSPARK 16V 2.0 -95
Alfa 164 V6 3.0 -91
UAZ 31512 -87
Honda CB 750 K2 -72
ex.166 V6 3.0 -99.... - Paikkakunta: Tampere
Re: tyhmiä kysymyksiä 164:sta
Sellainen kyssäri että mistä löysit uudet tiivisteet ikkunaan? Vaikka on liimalasi niin ikkunan ympärille tulee kumilistat, ilm. käytettiin vanhoja ja onnistui hyvin?
ex.156 2.5 V6 -99, 155 TS 2.0 16V -95, 164 TS 2.0 -89, 75 V6 3.0 America -88, Berlina 1750 -69
-
CARF0609
- Viestit: 114
- Liittynyt: 21 Tammi 2006, 13:16
- Car(s): Alfa 164 TS;Motoguzzi Lm3 ja Ducati ST4s
- Paikkakunta: Lappeenranta
Re: tyhmiä kysymyksiä 164:sta
Joo, näin tehtiin. Uusia ei varmaankaan saa mistään mutta pojat teki kyllä siistiä jälkeä eli olivat riittävän varovaisia. Lisäksi siistivät tuulilasin ympäristön ja uudet maalit. (siis ennen uuden lasin asennusta)
Toivottavasti kestää taas 30v.
Toivottavasti kestää taas 30v.
- Tonza
- Viestit: 127
- Liittynyt: 28 Marras 2016, 20:40
- Car(s): 159 3.2 JTS Q4 Berlina, 164 3.0 V6 1989, 33 Permanent4 1991, 166 2.0 TS 2001
- Paikkakunta: Tre
Re: tyhmiä kysymyksiä 164:sta
Eikö kellään oo ideoita?Tonza kirjoitti:Oliskos kellään apuja semmoseen ongelmaan, että tuppaa 164:sen trippimittari sekä kaikkiaan ajetut kilometrit rullautumaan liian nopeasti?
Ajettu matka todellisuudessa esim. 6km niin trippi ja kokonaiskilometrit nousseet jollain 20 kilometrillä.
Olisi mukavaa kun voisi luottaa mittareihin.
"Tärkeintä on, että ei tee elämässä lainkaan virheitä."
-
CARF0609
- Viestit: 114
- Liittynyt: 21 Tammi 2006, 13:16
- Car(s): Alfa 164 TS;Motoguzzi Lm3 ja Ducati ST4s
- Paikkakunta: Lappeenranta
Re: tyhmiä kysymyksiä 164:sta
Terve, minulla löytyy kyllä lähes vastaava mittaristo jos haluat kokeilla sillä. Oli 3.0 V6 1992. Sähköinen mittaristohan se on.Olisiko joku anturin tapainen hajonnut sinulla.
- Tonza
- Viestit: 127
- Liittynyt: 28 Marras 2016, 20:40
- Car(s): 159 3.2 JTS Q4 Berlina, 164 3.0 V6 1989, 33 Permanent4 1991, 166 2.0 TS 2001
- Paikkakunta: Tre
Re: tyhmiä kysymyksiä 164:sta
Moro! Kiitos, tarvittaessa voisi kyllä kokeillakin toimivalla jos ei tämä tästä ratkea helpommin konstein. Mitäs jos se onkin anturivika, niin missä tälläinen anturi voisi sijaita? Pääsisi testaamaan sitten tuon toiminnan. Tuleeko myös nopeus samalta anturilta? Nopeusmittarin toiminta on epävarma kaikenaikaa myös. Kuulemma nopeusmittariin on kuitenkin joku potentiometri takana millä säätää tarkkuutta?
"Tärkeintä on, että ei tee elämässä lainkaan virheitä."
-
Johka
- Viestit: 9
- Liittynyt: 19 Tammi 2013, 17:01
- Car(s): Alfetta GTV 2.0 -87, Alfa 75 TS -87, 164 V6 -98
EX 2x 75 TS, 90 2.0i
Jeep Grand Cherokee 2.7 CRD-04
Tesla S85D -15 - Paikkakunta: Jyväskylä
Re: tyhmiä kysymyksiä 164:sta
ALFA 164 3.0 12V -98, öjynpaineet katosi melko pian käynnistyksen jälkeen. Nokkahihna näyttäisi siirtyneen kohti moottorin lohkoa ja hihnapölyä on muovisen suojakotelon päällä. Lähtee vielä käyntiin. Onko öljypumppu jumissa ja voiko korjata ? Löytyisikö toista konetta joka menisi heittämällä tuohon ?
-Jukka Jyväskylä
-Jukka Jyväskylä
- alfa 156 v6
- Viestit: 5493
- Liittynyt: 04 Maalis 2003, 17:02
- Car(s): Käyttis: Ampera, M3, 500c
harrasteet: Spider 2000, 3200 GTA, Integrale 16v, 75 3.0 V6 - Paikkakunta: Keuruu
Re: tyhmiä kysymyksiä 164:sta
vaikea uskoa että öljypumpun jumittaessa oikeasti nokkahihna olisi vielä ehjä eikä olisi hypännyt hampaillaan, se öljypumppu kun pyörii nokkahihnan välityksellä tuossa. On vielä melko paksulla akselilla ja isohkolla boorilla rattaan päästä kiinni niin vaikea uskoa akselin katkenneenkaan. Miten paineettomuus todettu? omaan mittariinsa en luottaisi kyllä 164:ssa. palaako öp-valo? sille mahtoi olla oma anturinsa.Johka kirjoitti:ALFA 164 3.0 12V -98, öjynpaineet katosi melko pian käynnistyksen jälkeen. Nokkahihna näyttäisi siirtyneen kohti moottorin lohkoa ja hihnapölyä on muovisen suojakotelon päällä. Lähtee vielä käyntiin. Onko öljypumppu jumissa ja voiko korjata ? Löytyisikö toista konetta joka menisi heittämällä tuohon ?
-Jukka Jyväskylä
-
Johka
- Viestit: 9
- Liittynyt: 19 Tammi 2013, 17:01
- Car(s): Alfetta GTV 2.0 -87, Alfa 75 TS -87, 164 V6 -98
EX 2x 75 TS, 90 2.0i
Jeep Grand Cherokee 2.7 CRD-04
Tesla S85D -15 - Paikkakunta: Jyväskylä
Re: tyhmiä kysymyksiä 164:sta
Punainen led paloi ja mittari nollassa kylmillä öljyillä. Pientä metallin ulinaa ennen kuin ehdin sammuttaa. Remmi ei ole keskellä nokan pyörää sikäli kuin sinne näkee vaan hankaa suojakotelon sisäreunaan. Kumipölyä ja muutama remmin sivun kudossuikale (20 mm pitkiä) suojakopan päällä. Silti lähtee käyntiin !
Kuinka kauan uskaltaa käyttää että tietää käykö tasaisesti ja nouseeko paineet vaiko ei voi käyttää ollenkaan ? Meneekö venttiilit jos remmi katkeaa ?
Kuinka kauan uskaltaa käyttää että tietää käykö tasaisesti ja nouseeko paineet vaiko ei voi käyttää ollenkaan ? Meneekö venttiilit jos remmi katkeaa ?
- alfa 156 v6
- Viestit: 5493
- Liittynyt: 04 Maalis 2003, 17:02
- Car(s): Käyttis: Ampera, M3, 500c
harrasteet: Spider 2000, 3200 GTA, Integrale 16v, 75 3.0 V6 - Paikkakunta: Keuruu
Re: tyhmiä kysymyksiä 164:sta
Itse en käyttäs ollenkaan ennen jakopään aukasua... menee venttiilit solmuun jos jako hyppää.Johka kirjoitti:Punainen led paloi ja mittari nollassa kylmillä öljyillä. Pientä metallin ulinaa ennen kuin ehdin sammuttaa. Remmi ei ole keskellä nokan pyörää sikäli kuin sinne näkee vaan hankaa suojakotelon sisäreunaan. Kumipölyä ja muutama remmin sivun kudossuikale (20 mm pitkiä) suojakopan päällä. Silti lähtee käyntiin !
Kuinka kauan uskaltaa käyttää että tietää käykö tasaisesti ja nouseeko paineet vaiko ei voi käyttää ollenkaan ? Meneekö venttiilit jos remmi katkeaa ?
Jakopäänkoppa auki ja remmi irti niin saat pyöriteltyä tuon öljypumpun hammaspyörän ja kokeiltua mikä siellä jumittaa. Merkit venttiilikoppien alla nokkien ajoitukseen ja kampiakselin hihnapyörällä kampuran ajoitukseen.
-
Johka
- Viestit: 9
- Liittynyt: 19 Tammi 2013, 17:01
- Car(s): Alfetta GTV 2.0 -87, Alfa 75 TS -87, 164 V6 -98
EX 2x 75 TS, 90 2.0i
Jeep Grand Cherokee 2.7 CRD-04
Tesla S85D -15 - Paikkakunta: Jyväskylä
Re: tyhmiä kysymyksiä 164:sta
Kiitos, onpahan viikonlopuksi jotakin hommaa Jeepin perän laakerien vaihdon lisäksi...alfa 156 v6 kirjoitti:Itse en käyttäs ollenkaan ennen jakopään aukasua... menee venttiilit solmuun jos jako hyppää.Johka kirjoitti:Punainen led paloi ja mittari nollassa kylmillä öljyillä. Pientä metallin ulinaa ennen kuin ehdin sammuttaa. Remmi ei ole keskellä nokan pyörää sikäli kuin sinne näkee vaan hankaa suojakotelon sisäreunaan. Kumipölyä ja muutama remmin sivun kudossuikale (20 mm pitkiä) suojakopan päällä. Silti lähtee käyntiin !
Kuinka kauan uskaltaa käyttää että tietää käykö tasaisesti ja nouseeko paineet vaiko ei voi käyttää ollenkaan ? Meneekö venttiilit jos remmi katkeaa ?
Jakopäänkoppa auki ja remmi irti niin saat pyöriteltyä tuon öljypumpun hammaspyörän ja kokeiltua mikä siellä jumittaa. Merkit venttiilikoppien alla nokkien ajoitukseen ja kampiakselin hihnapyörällä kampuran ajoitukseen.
-
Johka
- Viestit: 9
- Liittynyt: 19 Tammi 2013, 17:01
- Car(s): Alfetta GTV 2.0 -87, Alfa 75 TS -87, 164 V6 -98
EX 2x 75 TS, 90 2.0i
Jeep Grand Cherokee 2.7 CRD-04
Tesla S85D -15 - Paikkakunta: Jyväskylä
Re: tyhmiä kysymyksiä 164:sta
Hammaspyörä jolla jakohihna pyörittää öljypumpppua oli irronnut. Kiinnitysruuvi katkennut, ilmeisesti löystymisen seurauksena. Kone kävi (lähtisi käyntiin) koska öljypumpun laakerin kaula moottorilohkossa piti nokkahihnan kireällä - mikä säkä !
- alfa 156 v6
- Viestit: 5493
- Liittynyt: 04 Maalis 2003, 17:02
- Car(s): Käyttis: Ampera, M3, 500c
harrasteet: Spider 2000, 3200 GTA, Integrale 16v, 75 3.0 V6 - Paikkakunta: Keuruu
Re: tyhmiä kysymyksiä 164:sta
Johka kirjoitti:Hammaspyörä jolla jakohihna pyörittää öljypumpppua oli irronnut. Kiinnitysruuvi katkennut, ilmeisesti löystymisen seurauksena. Kone kävi (lähtisi käyntiin) koska öljypumpun laakerin kaula moottorilohkossa piti nokkahihnan kireällä - mikä säkä !
-
JVTL
- Viestit: 634
- Liittynyt: 14 Marras 2008, 22:17
- Car(s): Alfa romeo 159 2.0 jtdm -10. Alfa romeo 164 2.0 -93, + Audi 100 2.2 turbo Quattro, Audi A8 3.7 d3 -03, vw trasporter 1.9 -06.
- Paikkakunta: Joutseno
Re: tyhmiä kysymyksiä 164:sta
Mistä mahtaa löytyä sisäilmapuhaltimen moottorin sulake?
-
CARF0609
- Viestit: 114
- Liittynyt: 21 Tammi 2006, 13:16
- Car(s): Alfa 164 TS;Motoguzzi Lm3 ja Ducati ST4s
- Paikkakunta: Lappeenranta
Re: tyhmiä kysymyksiä 164:sta
Käsittääkseni kuskin jalkatilassa olevassa sulakerasiassa. Rele siinä yläpuolella olevasta rivistöstä.
-
JVTL
- Viestit: 634
- Liittynyt: 14 Marras 2008, 22:17
- Car(s): Alfa romeo 159 2.0 jtdm -10. Alfa romeo 164 2.0 -93, + Audi 100 2.2 turbo Quattro, Audi A8 3.7 d3 -03, vw trasporter 1.9 -06.
- Paikkakunta: Joutseno
Re: tyhmiä kysymyksiä 164:sta
Ei ohjekirjaa mistä tarkemmin katsoa. Virrathan hävis jo puhaltimelta yli 10v sitten. Vois aloittaa sulakkeesta ja releestä oisko niissä vikaa.