4C 1750 tbi moottoriongelma! *KUNNOSSA*
Valvoja: Moderators
- Alfistipohjoosesta
- Viestit: 5179
- Liittynyt: 03 Maalis 2003, 11:14
- Car(s): Ex: Alfetta sedan, 33, 75 Turbo, Sprint, 164 ts, 166 t.s
Alla: Spider -88. "Hopeinen kuu" , 159 2.4 Qrtr SW -09, Mito QV -10 - Paikkakunta: Loimaa
- Viesti:
Re: 4C 1750 tbi moottoriongelma!
Menee Ranskalaisten puolelle mutta siellä on suht tarkkaa tuon akun kanssa. Itsellä eräs vika poistui tekemällä akun irroituksen ja kytkennän ohjeen mukaan.
Spider 1988, 159 SW 2.4, Mito QV(ex. GTV6, 166 t.s, 164 t.s, 75 Turbo, 33, Alfetta ja Sprint)
Re: 4C 1750 tbi moottoriongelma!
Juu, kaavio tulikin Jenkkilästä.seppo kirjoitti: ↑25 Marras 2025, 18:54Hiukan oudolta kaavio näyttää, mutta sehan taitaa olla Cryslerin tekemä korjausohje, ei tehtaan alkuperäinen kaavio!
Näiden muiden vikojen DTC-vikakoodien tarkastus oli lähinna virran tulon tarkastus ja mahdollisten alumiinilastujen poisto! Solenoidiventtiileissä taitaa olla hienot suodattimet. Tämäkin on tietysti mahdollista.
Tämä on ensiaskel tämän vikakoodin Po621-93 purkamiseksi, ei välttämättä viimeinen, katsotaan!
JK, eikö CAN-viasta testeri kerro mitään, eikä mittaristossa vilku mikään mittari tms?
Tarkistin jo johdotukset ja niissä ei ollut ongelmaa. Ainoa mikä minua tässä huolestuttaa on se, että D+ menee suoraan ECU:lle ilman sulakkeita. Jos se heiluu irrallaan konehuoneessa, niin voiko olla vaara ecu.n rikkoutumiselle?
Käyn läpi nuo kirjoittamasi ohjeet, kunhan muilta töiltä ehdin, kiitos niistä!
Solenoidiventtiilit olen putsannut jo pariin kertaan, niissä on hienot suodattimet, jotka ovat olleet puhtaat joka kerta.
CAN-viasta ei ole tullut mitään mainintaa, eikä mittaristossa ole mitään outoa, muuta kuin tuo akun kuva, kun auto on käynnissä.
Re: 4C 1750 tbi moottoriongelma!
Tein sepon ohjeistamat mittaukset.
- Virta päällä latausvalo EI syty.
- Virta päällä D+ ja maan välillä 157 mV
- Moottori käynnissä D+ jännite tuo sama 157 mV
- Latausvalo syttyy n. 2 min päästä auton käynnistämisestä.
- Lataus on heti auton käynnistyttyä 14,38 V, testasin kuormittimella, laturi alkoi heti jarruttamaan, mutta antoi ainakin sen 60 A, minkä pystyin mittaamaan. Jänite notkahti kuormituksen alussa n.13 V tietämille, mutta nousi välittömästi tuohon 14,36-14,38 V lukemiin ja pysyi siinä, vaikka mitä teki.
Eli minun omat päätelmät:
Laturin säädin on kunnossa, koska muuten se ei mitenkään pystyisi säätämään jännitettä noin tarkasti, eikä varsinkaan kuorman alla.
Mutta miksi se toimii noin hyvin ilman herätejännitettä D+:aan? Hyväkuntoinen akku tai pieni sisäinen vuoto säätimessä.
Aikoinaan korjasin työkseni latureita ja startteja ja silloinkin laitteita testattaessa jotkut mallit lähtivät lataamaan ilman herätettä.
No, ainahan voin tilata uuden säätimen, eihän nuo kamalan kalliita ole (ainakaan auton hintaa nähden:)
Sitten toinen ajatuspolku:
Jos ja kun tosiaan D+ menee suoraan ECU:uun, niin onko piuhan irroittaminen ja mahdollinen maadoittaminen voinut vahingoittaa ECU:a?
Siihen voisi viitata latausvalon toiminta, koska se ei syty ollenkaan ja käynnistettäessä vasta parin minuutin odottelun jälkeen.
OTA TÄSTÄ NYT SELVÄÄ!
- Virta päällä latausvalo EI syty.
- Virta päällä D+ ja maan välillä 157 mV
- Moottori käynnissä D+ jännite tuo sama 157 mV
- Latausvalo syttyy n. 2 min päästä auton käynnistämisestä.
- Lataus on heti auton käynnistyttyä 14,38 V, testasin kuormittimella, laturi alkoi heti jarruttamaan, mutta antoi ainakin sen 60 A, minkä pystyin mittaamaan. Jänite notkahti kuormituksen alussa n.13 V tietämille, mutta nousi välittömästi tuohon 14,36-14,38 V lukemiin ja pysyi siinä, vaikka mitä teki.
Eli minun omat päätelmät:
Laturin säädin on kunnossa, koska muuten se ei mitenkään pystyisi säätämään jännitettä noin tarkasti, eikä varsinkaan kuorman alla.
Mutta miksi se toimii noin hyvin ilman herätejännitettä D+:aan? Hyväkuntoinen akku tai pieni sisäinen vuoto säätimessä.
Aikoinaan korjasin työkseni latureita ja startteja ja silloinkin laitteita testattaessa jotkut mallit lähtivät lataamaan ilman herätettä.
No, ainahan voin tilata uuden säätimen, eihän nuo kamalan kalliita ole (ainakaan auton hintaa nähden:)
Sitten toinen ajatuspolku:
Jos ja kun tosiaan D+ menee suoraan ECU:uun, niin onko piuhan irroittaminen ja mahdollinen maadoittaminen voinut vahingoittaa ECU:a?
Siihen voisi viitata latausvalon toiminta, koska se ei syty ollenkaan ja käynnistettäessä vasta parin minuutin odottelun jälkeen.
OTA TÄSTÄ NYT SELVÄÄ!
Re: 4C 1750 tbi moottoriongelma!
4C kirjassa oli asia kerrottu hiukan eri sanoin ja laajemmin.
Kun virta-avain on MAR-ON asennossa, kojelaudan varoitusvalo syöttää virtaa laturin sisäänrakennetulle jännitteensäätimelle navan D+ kautta.
Näissä olosuhteissa säätimen elektroniikka kytkee jännitteensyöttöpiirin (roottorin) maahan ja valo syttyy.
Kun laturi pyörii vaihtelevilla nopeuksilla magneettikentän vaikutuksesta sähköpiiriin, staattoriin, syntyy kolmivaiheinen jännite joka diodisillan tasasuuntaajien kautta menee navalle B+.
Kun ylempi kalibrointitaso (13,7-14,2V) saavutetaan, akku latautuu ja järjestelmä syöttää virtaa.
Järjestelmän tehokkuutta ohjaa koritietokone (Body Computer BCM).
Moottoriohjainyksikkö EMC lähettää D+signaalin Body Computerille, joka valvoo latausjärjestelmän tehokkuutta tallentamalla kaksi parametriä, jännitesignaalin laturin navasta D+ ja rpm moottorin ohjainyksiköltä CAN-väylän kautta.
Kun virta kytketään päälle ja jännite on alle n. 5,5V, Body Computer ilmoittaa riittämättömästä latauksesta. Jos jännite ylittää 5,5V varoitusvalo sammuu. Moottorin käydessä yli 700 rpm jännite on jopa n.13V, jos se laskee alle 4,5V rajan, varoitusvalo syttyy viestin kera palamaan. Tällöin laturi tai säädin on vaihdettava.
Joten, säädin on varteenotettava vaihtoehto, sen uusimisella on hyvä aloittaa jos sitä saa irtonaisena?
Samaa mieltä minäkin olen, laturit alkaa lataamaan ilman herätettä, kunhan kierroksia tulee hiukan enempi.
Kun virta-avain on MAR-ON asennossa, kojelaudan varoitusvalo syöttää virtaa laturin sisäänrakennetulle jännitteensäätimelle navan D+ kautta.
Näissä olosuhteissa säätimen elektroniikka kytkee jännitteensyöttöpiirin (roottorin) maahan ja valo syttyy.
Kun laturi pyörii vaihtelevilla nopeuksilla magneettikentän vaikutuksesta sähköpiiriin, staattoriin, syntyy kolmivaiheinen jännite joka diodisillan tasasuuntaajien kautta menee navalle B+.
Kun ylempi kalibrointitaso (13,7-14,2V) saavutetaan, akku latautuu ja järjestelmä syöttää virtaa.
Järjestelmän tehokkuutta ohjaa koritietokone (Body Computer BCM).
Moottoriohjainyksikkö EMC lähettää D+signaalin Body Computerille, joka valvoo latausjärjestelmän tehokkuutta tallentamalla kaksi parametriä, jännitesignaalin laturin navasta D+ ja rpm moottorin ohjainyksiköltä CAN-väylän kautta.
Kun virta kytketään päälle ja jännite on alle n. 5,5V, Body Computer ilmoittaa riittämättömästä latauksesta. Jos jännite ylittää 5,5V varoitusvalo sammuu. Moottorin käydessä yli 700 rpm jännite on jopa n.13V, jos se laskee alle 4,5V rajan, varoitusvalo syttyy viestin kera palamaan. Tällöin laturi tai säädin on vaihdettava.
Joten, säädin on varteenotettava vaihtoehto, sen uusimisella on hyvä aloittaa jos sitä saa irtonaisena?
Samaa mieltä minäkin olen, laturit alkaa lataamaan ilman herätettä, kunhan kierroksia tulee hiukan enempi.
Viimeksi muokannut seppo, 29 Marras 2025, 07:48. Yhteensä muokattu 3 kertaa.
- Polforea
- Viestit: 12209
- Liittynyt: 21 Kesä 2011, 01:17
- Car(s): XF
159 Berlina
159 Berlina
348TB
350i DHC
4C 1:24 TBi - Paikkakunta: Viiva-k-fisu
Re: 4C 1750 tbi moottoriongelma!
Eli jos ottaa D+ -johdon laturilta irti ja kytkee siihen jännitemittarin, pitäisi sieltä löytyä isompi jännitelukema kuin tuo mitattu 157mV.
Ja auton ladatessa, jos D+ -johto on irti, pitäisi laturin D+ -terminaalista löytyä latausjännite. Jos ei löydy ja siellä on yhä 157mV, latausvalon sytyttävä vika lienee laturin sisäpuolella.
Teknisesti ottaen, jos D+ -johdon tökkää laturin päästä siihen laturin isompaan johtoon laturin ladatessa, pitäisi valon sammua taulusta. Jostain syystä kuitenkin mieluusti itse jättäisin tämän tekemättä, jos ylläolevat mittaukset viittaavat vian olevan laturissa.
Tekemällä mitä haluaa oppii tekemään mitä haluaa.
Re: 4C 1750 tbi moottoriongelma!
Mittauksia tehty, kiitos taas erinomaisista ohjeista.
Virrat päällä irtikytkettyyn D+ johtoon tulee 11,87 akun jännitteen ollessa 12,25. Laturin D+ napaan ei tule mitään.
Auton käydessä latausjännite sama kuin aiemmin n 14,4. D+ johtoon tuleva jännite on 13,71 ja pysyy vakiona koko ajan.
Laturin D+ napa on kylmä, mittari näyttää enemminkin miinusmerkkisiä milliVoltteja, kuin mitään muuta.
Joten lähden nyt ensiksi metsästämään uutta säädintä.
Virrat päällä irtikytkettyyn D+ johtoon tulee 11,87 akun jännitteen ollessa 12,25. Laturin D+ napaan ei tule mitään.
Auton käydessä latausjännite sama kuin aiemmin n 14,4. D+ johtoon tuleva jännite on 13,71 ja pysyy vakiona koko ajan.
Laturin D+ napa on kylmä, mittari näyttää enemminkin miinusmerkkisiä milliVoltteja, kuin mitään muuta.
Joten lähden nyt ensiksi metsästämään uutta säädintä.
- Polforea
- Viestit: 12209
- Liittynyt: 21 Kesä 2011, 01:17
- Car(s): XF
159 Berlina
159 Berlina
348TB
350i DHC
4C 1:24 TBi - Paikkakunta: Viiva-k-fisu
Re: 4C 1750 tbi moottoriongelma!
Hyvä! Kuulostaa minun silmääni siltä, että moottorinohjaus ei ole ottanut kipeätä, mikä on vahvasti positiviinen asia, se olisi paljon kalliimpi kuin laturin säädin tai todennäköisesti edes koko laturi.
Tekemällä mitä haluaa oppii tekemään mitä haluaa.
Re: 4C 1750 tbi moottoriongelma!
Juu, tässähän ihan innostuu, kun vihdoin autosta löytyy edes joku viallinen osa.
Mutta säädintä ei tunnu olevan aivan joka kulmalla. Yritin etsiä netistä tietoa vaikka millä tavalla, mutta edes lähelle saman näköistä ei tunnu löytyvän.
Laitan tähän kuvat ja numerot, jos jollain sattuu olla varaosaluettelo tms.
Edit:Säätimessä lukee: Chrysler 7570 m? 10316A tuo m on varsin epäselvä, kuten koko numerosarja.
- Polforea
- Viestit: 12209
- Liittynyt: 21 Kesä 2011, 01:17
- Car(s): XF
159 Berlina
159 Berlina
348TB
350i DHC
4C 1:24 TBi - Paikkakunta: Viiva-k-fisu
Re: 4C 1750 tbi moottoriongelma!
Sain kesemällä vinkin tälläisestä ruotsalaisesta kaupasta, josta löytyy paljon osia latureihin, startteihin yms. En tiedä löytyykö tuolta oikeata, mutta sitähän voi surffata ja/tai kysyä: https://www.yourex.fi/default
Myös aiheeseen erikoistuneista liikkeistä voi löytää jos ei tavallisista osakaupoista tartu silmään, sikäläisiä en tunne mutta täkäläisistä tulee ensimmäisenä mieleen Hämeen Autosähkö: https://www.hasoy.com/
Myös aiheeseen erikoistuneista liikkeistä voi löytää jos ei tavallisista osakaupoista tartu silmään, sikäläisiä en tunne mutta täkäläisistä tulee ensimmäisenä mieleen Hämeen Autosähkö: https://www.hasoy.com/
Tekemällä mitä haluaa oppii tekemään mitä haluaa.
Re: 4C 1750 tbi moottoriongelma!
Säätimen varaosanumero on 77366755, 4C lisäksi löytyy mm. Fiat Nuova Brava MY 10 2010-2014 mallista, luulisi löytyvän helposti.
Koko laturi 51929088, kuten lapussa lukee!
Kirjoitit, että laturin puolen D+ on kylmä, pitääkin ehkä olla, kun merkkivalopiiri maadoittuu sitä kautta mielestäni?
Koko laturi 51929088, kuten lapussa lukee!
Kirjoitit, että laturin puolen D+ on kylmä, pitääkin ehkä olla, kun merkkivalopiiri maadoittuu sitä kautta mielestäni?
- Polforea
- Viestit: 12209
- Liittynyt: 21 Kesä 2011, 01:17
- Car(s): XF
159 Berlina
159 Berlina
348TB
350i DHC
4C 1:24 TBi - Paikkakunta: Viiva-k-fisu
Re: 4C 1750 tbi moottoriongelma!
Eihän sen laturin D+:n pitäisi kai enää kylmä sen jälkeen olla, kun lataus alkaa? Laturin pitäisi vissiin nostaa siihen jännite ja ECU:n ja sitä kautta BCM:n hoksata lataus ja sammuttaa merkkivalo.
Tekemällä mitä haluaa oppii tekemään mitä haluaa.
Re: 4C 1750 tbi moottoriongelma!
Joo, ajattelin sitä tilannetta kun kone ei vielä käy, tällöin johdon pitäisi olla kiinni laturissa ja jännite 4,5V ja valo palaa. Kun tieto kulkee väylässä, asiat ovat muuttuneet.
Käydessä n. 2000rpm jännitten tulee olla n. 13v mutta valo syttyy vasta kun jännite tippuu siitä 4.5V.
Käydessä n. 2000rpm jännitten tulee olla n. 13v mutta valo syttyy vasta kun jännite tippuu siitä 4.5V.
Re: 4C 1750 tbi moottoriongelma!
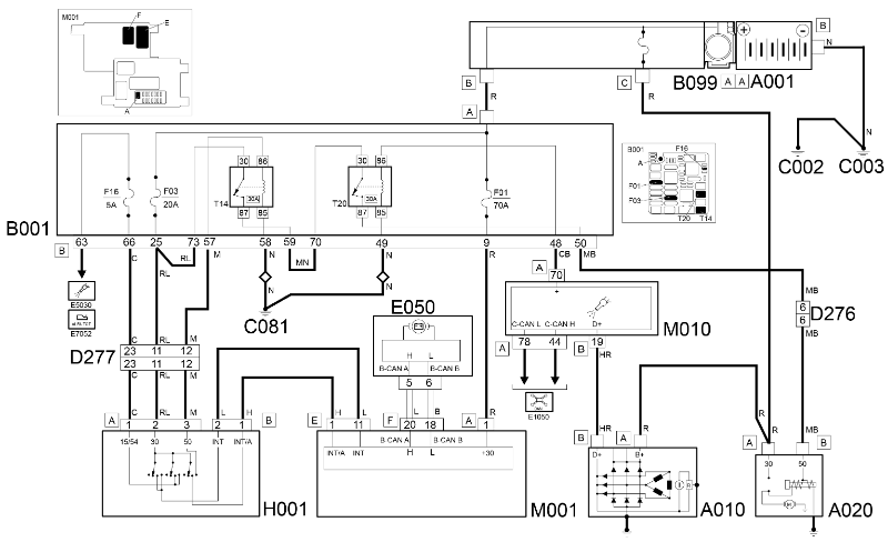
Tässä on Alfa 4C käynnistys- ja latausvirtapiirit, toiminta ja toimintaselvitys oli jo aikaisemmissa posteissa! Ei tämä latausjärjestelmä nyt kuitenkaan mitää uutta pitänyt sisällään, sama oli jo Grande Puntossa ja muissakin väyläautoissa jo 20v sitten, ei vaan ole aiemmin tullut vastaan ongelmia niissä! Vai onko vika jo hoidettu uudella säätimellä?
Re: 4C 1750 tbi moottoriongelma!
Säädintä metsästettäessä meni useampi päivä ja lopputulema oli se, ettei sellaisia taida olla koko Espanjassa.
Paikallinen Alfa vastailee todella laiskasti, varmastikin siksi, ettei täällä ole pelkästään Alfoihin keskittynyttä myyjää.
Kaikki joilla merkki on edustettevanaan, on myös pitkä liuta muita merkkejä ja siksi on vaikeaa saada kiinni edes sellaista henkilöä, joka haluaisi vastata kyselyyn.
Eilen sain vihdoin hinnan säätimelle 283,35 € toimitusaika n. 10 pvä:ää ja pitää maksaa etukäteen, palautusoikeutta ei ole.
Niinpä etsin eBaysta uuden laturin, joka kuvienkin perusteella näytti alkuperäiseltä Densolta ja kysyin omistajalta mitä tehdään.
Hän valitsi uuden laturin, joka on nyt tilattu Italian eBaysta. Saa nähdä milloin saapuu ja korjaako vian.
Kiitos kuvasta!
Re: 4C 1750 tbi moottoriongelma!
Nyt menee vähän ohi aiheen, mutta kun kuitenkin ollaan Alfa foorumilla, niin laitetaan tähän.
Ajoin tuossa yhtä rauhallista tietä, kunnes silmiini osui Alfetta GTV:n näköinen perä. Piti oikein heittää ympäri ja ottaa pari kuvaa. Ihan lähelle ei päässyt, mutta kyllä tuosta nyt selvän saa.
Alfatietäjille kysymys: minkä vuosimallin auto on kyseessä?
Ajoin tuossa yhtä rauhallista tietä, kunnes silmiini osui Alfetta GTV:n näköinen perä. Piti oikein heittää ympäri ja ottaa pari kuvaa. Ihan lähelle ei päässyt, mutta kyllä tuosta nyt selvän saa.
Alfatietäjille kysymys: minkä vuosimallin auto on kyseessä?
-
ristojärvelä
- Viestit: 576
- Liittynyt: 14 Loka 2011, 18:44
- Car(s): Alfa Romeo GTV6
Re: 4C 1750 tbi moottoriongelma!
Tuuletusritilän GTV-logon perusteella arvelisin että vuosien 1976-79 väliltä. Tämä pikaisen Alfetta GT/GTV opuksen selailun perusteella. Puskurissa näkyy olevan myös kumiset "puskimet", joita ei ensimmäisissä vuosikerroissa ollut. Lisätään vielä: En pidä itseäni Alfatietäjänä, ainoastaan innokkaana harrastajana.
Re: 4C 1750 tbi moottoriongelma!
Samaa itsekin veikkaisin.ristojärvelä kirjoitti: ↑04 Joulu 2025, 21:19Tuuletusritilän GTV-logon perusteella arvelisin että vuosien 1976-79 väliltä. Tämä pikaisen Alfetta GT/GTV opuksen selailun perusteella. Puskurissa näkyy olevan myös kumiset "puskimet", joita ei ensimmäisissä vuosikerroissa ollut. Lisätään vielä: En pidä itseäni Alfatietäjänä, ainoastaan innokkaana harrastajana.
Huomioni kiinnittyi viisipulttisiin pyörännapoihin ja huomattavan leveisiin takalokarin levikkeisiin. Aivan vastaavaa kombinaatiota en pikaisella selailulla löytänyt, toki uudemmassa V6 mallista löytyy molemmat.
- matti_vuorio
- Viestit: 1581
- Liittynyt: 27 Kesä 2011, 19:57
- Car(s): Giulia Super 2.0 -17
Ex: Giulietta 1.4 Multiair -11,Bravo -08 JTD 150,Bravo -98 1.4,Sunny -86, Audi 100 -79 - Paikkakunta: Siikalatva
Re: 4C 1750 tbi moottoriongelma!
Kävin ihmettelemässä Giulian tietoja tuolla jenkkien portaalissa ja kopsasin samalla käynnillä 4C latauksen tekstit talteen. Melko lailla sama minkä seppo jo tuossa aiemmin kuvasi kotimaan kielellä. Vikakoodista ei ollut oikein muuta kuin, että mitata D+, tarkistaa kaapelit ja liittimet tai vaihtaa laturi. Nokkien vikakoodin kanssa yhteinen vianhakupolku laturin kanssa oli tarkistaa PCM:n pinnit ja johdot. Onkohan PCM tai sen kaapelit käytetty tässä remontissa irti ja niissä olisi jotain vikaa? En tieten ottanut niitä nokkien tietoja ja kuvia talteen, mutta muistaakseni toinen säädin oli pinnissä 18 ja tämä laturi on pinnissä 19.
CHECK ALTERNATOR TERMINAL "D+".
Connect the Multimeter in Voltmeter mode with the positive terminal to terminal D+ of the alternator and the negative ground.
With the ignition on, ensure that the measured voltage is less than 5.5 V and that the generator warning light on the panel is on
If the voltage is interrupted, the alternator is inefficient and should be replaced
Start the engine and check, with voltage D+ greater than 5.5 Volts, that the generator warning light on the panel goes off and a correct battery recharging indication is displayed.
IGNITION AND RECHARGING
DESCRIPTION
The ignition and recharging circuit comprises the battery, starter and alternator. The starter consists of a d.c. motor supplied by the battery and an energizing electromagnet.
With the alternator still and the ignition key in the KEY-ON position, the warning light in the instrument panel comes on and supplies the voltage regulator built into the alternator via terminal D+. In these conditions the energizing circuit (rotor) is enabled to ground by the regulator electronics.
With the alternator rotating through the effect of the variation in the rpm and the magnetic field, a three-phase alternating voltage is produced in the electrical circuit (stator) which, rectified by the diode bridge, can exit terminal B+. When the upper fixed calibration level is reached (13.7 - 14.2 V) the battery is charged and the system supplied.
The efficiency of the recharging system is controlled by the Body Computer:
the engine management control unit sends the D+ signal to the Body Computer which monitors the efficiency of the alternator recharging system by recording two parameters: the voltage signal from alternator terminal D+ and the engine rpm signal that is also received from the engine management control unit via the CAN.
at key-on while the voltage is less than approximately 5.5 V, the Body Computer indicates that recharging is insufficient; when the voltage exceeds 5.5 V, the warning light goes off. If, on the other hand, with the engine running (rpm higher than 700), the voltage drops below a threshold of 4.5 V, the warning light comes on constantly, possibly accompanied by a message in the display.
FUNCTIONAL DESCRIPTION
The Body Computer M001 - connector A - receives a direct power supply from the battery through the line protected by maxi fuse F01 of the engine compartment control unit B001.
The ignition switch H001 is supplied by the engine compartment junction unit B001 via the line protected by fuse F03 located in the engine compartment junction unit.
In the ON position, numerous protected ignition-operated circuits and services are supplied (INT and 15/54 lines): the ignition-operated signal 15/54 is sent to the engine compartment junction unit B001, whilst the INT signal is sent to the Body Computer M001, to pin 11 of connector E.
The ignition-operated signal INT/A, however, is sent to Body Computer M001 at pin 1 of connector E.
Rotating the key of the ignition switch H001 to the extreme position (AVV) - pin 50 - the electromagnet winding for the starter A020 is supplied, pin 50. Pin 30 of the starter A020 - i.e. the actual motor, is supplied with the voltage coming directly from the battery via the line protected by the maxifuse located in the maxifuse box on the battery B099. The direct current produced by the alternator A010 (pin B+) is sent to the battery A001, passing through the starter A020.
When the alternator does not turn and does not therefore recharge the battery, an ground signal is sent from pin D+ of the alternator A010 to the engine management control unit (PCM) M010 - pin 19 of connector B.
Via the CAN, the signal reaches Body Computer M001 and instrument panel E050 and manages the switching on of the alternator warning light on the instrument panel, as described above.
CHECK ALTERNATOR TERMINAL "D+".
Connect the Multimeter in Voltmeter mode with the positive terminal to terminal D+ of the alternator and the negative ground.
With the ignition on, ensure that the measured voltage is less than 5.5 V and that the generator warning light on the panel is on
If the voltage is interrupted, the alternator is inefficient and should be replaced
Start the engine and check, with voltage D+ greater than 5.5 Volts, that the generator warning light on the panel goes off and a correct battery recharging indication is displayed.
IGNITION AND RECHARGING
DESCRIPTION
The ignition and recharging circuit comprises the battery, starter and alternator. The starter consists of a d.c. motor supplied by the battery and an energizing electromagnet.
With the alternator still and the ignition key in the KEY-ON position, the warning light in the instrument panel comes on and supplies the voltage regulator built into the alternator via terminal D+. In these conditions the energizing circuit (rotor) is enabled to ground by the regulator electronics.
With the alternator rotating through the effect of the variation in the rpm and the magnetic field, a three-phase alternating voltage is produced in the electrical circuit (stator) which, rectified by the diode bridge, can exit terminal B+. When the upper fixed calibration level is reached (13.7 - 14.2 V) the battery is charged and the system supplied.
The efficiency of the recharging system is controlled by the Body Computer:
the engine management control unit sends the D+ signal to the Body Computer which monitors the efficiency of the alternator recharging system by recording two parameters: the voltage signal from alternator terminal D+ and the engine rpm signal that is also received from the engine management control unit via the CAN.
at key-on while the voltage is less than approximately 5.5 V, the Body Computer indicates that recharging is insufficient; when the voltage exceeds 5.5 V, the warning light goes off. If, on the other hand, with the engine running (rpm higher than 700), the voltage drops below a threshold of 4.5 V, the warning light comes on constantly, possibly accompanied by a message in the display.
FUNCTIONAL DESCRIPTION
The Body Computer M001 - connector A - receives a direct power supply from the battery through the line protected by maxi fuse F01 of the engine compartment control unit B001.
The ignition switch H001 is supplied by the engine compartment junction unit B001 via the line protected by fuse F03 located in the engine compartment junction unit.
In the ON position, numerous protected ignition-operated circuits and services are supplied (INT and 15/54 lines): the ignition-operated signal 15/54 is sent to the engine compartment junction unit B001, whilst the INT signal is sent to the Body Computer M001, to pin 11 of connector E.
The ignition-operated signal INT/A, however, is sent to Body Computer M001 at pin 1 of connector E.
Rotating the key of the ignition switch H001 to the extreme position (AVV) - pin 50 - the electromagnet winding for the starter A020 is supplied, pin 50. Pin 30 of the starter A020 - i.e. the actual motor, is supplied with the voltage coming directly from the battery via the line protected by the maxifuse located in the maxifuse box on the battery B099. The direct current produced by the alternator A010 (pin B+) is sent to the battery A001, passing through the starter A020.
When the alternator does not turn and does not therefore recharge the battery, an ground signal is sent from pin D+ of the alternator A010 to the engine management control unit (PCM) M010 - pin 19 of connector B.
Via the CAN, the signal reaches Body Computer M001 and instrument panel E050 and manages the switching on of the alternator warning light on the instrument panel, as described above.
Re: 4C 1750 tbi moottoriongelma!
Totta vie!
Katsoin sieltä kaukaa aidan takaa ja näytti aivan kuin olisi ollut 5 pulttia, enkä enää tarkistanut kuvasta. Näin sitä joutuu noloihin tilanteisiin...
Re: 4C 1750 tbi moottoriongelma!
Päivitystä pitkästä aikaa.
Hetki sitten laturi saapui Italiasta, oli Denson laatikossa ja Denso luki laturissa ja jopa jännitteensäätimessä.
Ei kuitenkaan ollut mielestäni välttämättä 100% originaali, työn jälki ei ollut yhtä siistiä kuin auton omassa laturissa.
Lisäksi vapaakytkin hihnapyörä oli hiukan suurempi ja hihnan urat eri linjalla kuin alkuperäisessä, niin otinpa sitten vain säätimen laturista.
Se sopi hyvin paikoilleen vanhaan laturiin ja niinpä asensin sen paikoilleen.
Ensimmäisenä nollasin vikakoodin ja sitten mittari kiinni D+ napaan. Virrat päällä ja pois sama tulos, 0,001 V. Sitten käyntiin ja tulos on 13,74 V.
Kun virrat laittaa päälle, akun kuva ei syty, mutta eipä syty nyt myöhemminkään.
Eli se vika korjaantui, mutta alkuperäinen vika ei lähtenyt mihinkään.
Tässä linkissä on video tyhjäkäynnillä, jossa kuvaan nokkien kulmia. Aina kun kaasua painaa, niin meinaa tukehtua. Sit kun sammuu, niin käynnistyksen jälkeen lähtee ihan hyvin kiertämään, mutta hetken päästä kuulostaa niin kuin joku vetäis kaasuläpän kiinni ja meno loppuu siihen.
Onkohan tuolla putkistossa jotain läppiä, jotka heiluu siellä holtittomasti?
https://youtube.com/shorts/kjvQDF2HQiA?feature=share
Tämä toinen on heti käynnistyksen jälkeen kierrätystä, jolloin yllättäen pysyi kierrokset korkealla, n. 5000:ssa. Siinä taas imunokan pyynnit ja toteutuma heittää aika pahasti, löytäisikö joku tästäkin datasheetin, että mitä tuolle täytyy tehdä?
https://youtube.com/shorts/-szEaQY_knE?feature=share
Laitan tähän vielä kuvan pädin koko näytöstä, niin tiedätte mitä nuo lukemat oikein ovat.
Hetki sitten laturi saapui Italiasta, oli Denson laatikossa ja Denso luki laturissa ja jopa jännitteensäätimessä.
Ei kuitenkaan ollut mielestäni välttämättä 100% originaali, työn jälki ei ollut yhtä siistiä kuin auton omassa laturissa.
Lisäksi vapaakytkin hihnapyörä oli hiukan suurempi ja hihnan urat eri linjalla kuin alkuperäisessä, niin otinpa sitten vain säätimen laturista.
Se sopi hyvin paikoilleen vanhaan laturiin ja niinpä asensin sen paikoilleen.
Ensimmäisenä nollasin vikakoodin ja sitten mittari kiinni D+ napaan. Virrat päällä ja pois sama tulos, 0,001 V. Sitten käyntiin ja tulos on 13,74 V.
Kun virrat laittaa päälle, akun kuva ei syty, mutta eipä syty nyt myöhemminkään.
Eli se vika korjaantui, mutta alkuperäinen vika ei lähtenyt mihinkään.
Tässä linkissä on video tyhjäkäynnillä, jossa kuvaan nokkien kulmia. Aina kun kaasua painaa, niin meinaa tukehtua. Sit kun sammuu, niin käynnistyksen jälkeen lähtee ihan hyvin kiertämään, mutta hetken päästä kuulostaa niin kuin joku vetäis kaasuläpän kiinni ja meno loppuu siihen.
Onkohan tuolla putkistossa jotain läppiä, jotka heiluu siellä holtittomasti?
https://youtube.com/shorts/kjvQDF2HQiA?feature=share
Tämä toinen on heti käynnistyksen jälkeen kierrätystä, jolloin yllättäen pysyi kierrokset korkealla, n. 5000:ssa. Siinä taas imunokan pyynnit ja toteutuma heittää aika pahasti, löytäisikö joku tästäkin datasheetin, että mitä tuolle täytyy tehdä?
https://youtube.com/shorts/-szEaQY_knE?feature=share
Laitan tähän vielä kuvan pädin koko näytöstä, niin tiedätte mitä nuo lukemat oikein ovat.
Re: 4C 1750 tbi moottoriongelma!
Joku AKRAPOVIC pakoäänien ohjaus siellä on aikakin joissain versioissa?
Jos vikakoodeja ei nyt ole? vaikea ajatella mistä nyt pitäisi lähestyä, ehkä ajoitustunnistimien ja säätimien kytkennät, mutta ne kyllä jättäisivät vikakoodit? Miksiköhän tuo parametri, muuttuva ajoitus, pysyy OFF-muodossa myös käynnissä? Vaatiikohan se pidempiaikaisen tasaisen käynnin tasaantuakseen.
Toisaalta, eihän tuo D+ jännite ja latausvalon palaminenkaan ole nyt tehtaan ohjeen mukainen?
Jos vikakoodeja ei nyt ole? vaikea ajatella mistä nyt pitäisi lähestyä, ehkä ajoitustunnistimien ja säätimien kytkennät, mutta ne kyllä jättäisivät vikakoodit? Miksiköhän tuo parametri, muuttuva ajoitus, pysyy OFF-muodossa myös käynnissä? Vaatiikohan se pidempiaikaisen tasaisen käynnin tasaantuakseen.
Toisaalta, eihän tuo D+ jännite ja latausvalon palaminenkaan ole nyt tehtaan ohjeen mukainen?
Viimeksi muokannut seppo, 11 Joulu 2025, 06:38. Yhteensä muokattu 3 kertaa.
-
arv
- Viestit: 644
- Liittynyt: 25 Loka 2009, 05:12
- Car(s): Mito QV -10
Fiat 500 Abarth -18 - Paikkakunta: Seinäjoki/Jyväskylä
Re: 4C 1750 tbi moottoriongelma!
Laitoin sulle jo aikaisemmin yksityisviestin ja nyt laitoin lisää. Käypä tsekkaamassa.
- Alfistipohjoosesta
- Viestit: 5179
- Liittynyt: 03 Maalis 2003, 11:14
- Car(s): Ex: Alfetta sedan, 33, 75 Turbo, Sprint, 164 ts, 166 t.s
Alla: Spider -88. "Hopeinen kuu" , 159 2.4 Qrtr SW -09, Mito QV -10 - Paikkakunta: Loimaa
- Viesti:
Re: 4C 1750 tbi moottoriongelma!
https://shopeurocompulsion.net/blogs/te ... igOm__th5Y
Eihän säätösolenoidien johdot voisi olla väärinpäin? Solenoidit on erittäin lähellä toisiaan.
Ajoitus tuossa on varmaan vielä tavallista tarkempi. Onko säätötyökaluissa niin paljon klappia tai välystä että jako heittäisi 1-2 astetta. Jossain oli tieto että erittäin tarkka ajoituksesta. Nokalla hampaan heitto olisi 6-6.5 astetta ja väittävät että alkaa toimimaan kunnolla vasta kun heitto on alle 2 astetta. Tässä vaan siis enemmän korostuu että jako on varmasti ihan just oikein. Just työkalut, työvaiheet jne.
Eihän säätösolenoidien johdot voisi olla väärinpäin? Solenoidit on erittäin lähellä toisiaan.
Ajoitus tuossa on varmaan vielä tavallista tarkempi. Onko säätötyökaluissa niin paljon klappia tai välystä että jako heittäisi 1-2 astetta. Jossain oli tieto että erittäin tarkka ajoituksesta. Nokalla hampaan heitto olisi 6-6.5 astetta ja väittävät että alkaa toimimaan kunnolla vasta kun heitto on alle 2 astetta. Tässä vaan siis enemmän korostuu että jako on varmasti ihan just oikein. Just työkalut, työvaiheet jne.
Spider 1988, 159 SW 2.4, Mito QV(ex. GTV6, 166 t.s, 164 t.s, 75 Turbo, 33, Alfetta ja Sprint)
- Vainio
- Viestit: 710
- Liittynyt: 16 Syys 2010, 17:50
- Car(s): ex. 159 2.4JTDM
Kehonsiirrin Tojota - Paikkakunta: Lahti
Re: 4C 1750 tbi moottoriongelma!
Onkohan 1. remminvaihdossa vvt pyörät käyneet kokonaan irti nokista? Ja päätyneet takaisin samaan järjestykseen?
TBI moottorista on kokemusta tasan nolla joten edes onko mahdollista laittaa imu ja pakonokan pyöriä ristiin, mutta ainakin toisen merkkisessä härvelissä se onnistuu ja aiheuttaa samankaltaisia oireita.
En tiiä kuka semmoista on menny kokeilemaan
TBI moottorista on kokemusta tasan nolla joten edes onko mahdollista laittaa imu ja pakonokan pyöriä ristiin, mutta ainakin toisen merkkisessä härvelissä se onnistuu ja aiheuttaa samankaltaisia oireita.
En tiiä kuka semmoista on menny kokeilemaan
- Alfistipohjoosesta
- Viestit: 5179
- Liittynyt: 03 Maalis 2003, 11:14
- Car(s): Ex: Alfetta sedan, 33, 75 Turbo, Sprint, 164 ts, 166 t.s
Alla: Spider -88. "Hopeinen kuu" , 159 2.4 Qrtr SW -09, Mito QV -10 - Paikkakunta: Loimaa
- Viesti:
Re: 4C 1750 tbi moottoriongelma!
Spider 1988, 159 SW 2.4, Mito QV(ex. GTV6, 166 t.s, 164 t.s, 75 Turbo, 33, Alfetta ja Sprint)
Re: 4C 1750 tbi moottoriongelma!
Kiitos hienoista linkeistä. Tuossa jenkkien viripajan jutussa oli tärkeää tietoa ja tämä japanilaisen nuoren kaverin videokin kertoi selkeästi, kuinka hihna pitää kiristää. Yläkuolokohdan hän katsoi heittokellon avulla kuten minäkin, ei ilmeisesti luottanut lukitustyökaluun 100%. Taidan vielä kerran tehdä sen hänen ohjeiden mukaan.Alfistipohjoosesta kirjoitti: ↑12 Joulu 2025, 12:51https://youtu.be/pE_4U-pFqt8?si=yOVaAYfSZoHGyR7E
Edit: Hän puhuu tuossa lukitustyökalujen yhteydessä että käyttää aitoja 10. 30 ja 58 asteen malleja. Onkohan noita kumminkin sitten eri malleja eri autojen TBI koneille???
Vastauksena aiempiin kysymyksiin:
-vvt:n solenoidit ovat sen verran etäällä toisistaan ja piuhat lyhkäset, ettei niitä pysty laittamaan ristiin.
-nokkapyörät tuskin ovat käyneet irti, MUTTA imunokan pultin kanta oli kärsinyt, kaveri kertoi jotain että hänellä lipsahti avain vähän. Olisikohan siitä voinut lähteä metallinmuru, joka on sitten jumittunut johkain tärkeään paikkaan. Eli pitääköhän tässä alkaa vielä nokkapyörääkin purkamaan...
- Alfistipohjoosesta
- Viestit: 5179
- Liittynyt: 03 Maalis 2003, 11:14
- Car(s): Ex: Alfetta sedan, 33, 75 Turbo, Sprint, 164 ts, 166 t.s
Alla: Spider -88. "Hopeinen kuu" , 159 2.4 Qrtr SW -09, Mito QV -10 - Paikkakunta: Loimaa
- Viesti:
Re: 4C 1750 tbi moottoriongelma!
Ok. Tuo johtosarjat ja solenoidit oli ehkä kuvassa vaikea hahmottaa. Tai sitten oli eri moottorista. 
https://www.4c-forums.com/threads/step- ... -4c.70277/
Tuo foorumi on 4C keskittynyt. Ladattavaa materiaalia yms
https://www.4c-forums.com/threads/step- ... -4c.70277/
Tuo foorumi on 4C keskittynyt. Ladattavaa materiaalia yms
Spider 1988, 159 SW 2.4, Mito QV(ex. GTV6, 166 t.s, 164 t.s, 75 Turbo, 33, Alfetta ja Sprint)
Re: 4C 1750 tbi moottoriongelma!
¡¡BINGO!!
Itse asiassa tuossa japanilaisen kaverin videossa aloin kiinnittämään huomiota pakonokkapyörässä olevaan keltaiseen pisteeseen ja se alkoi seuraavana yönä kiusaamaan niin paljon, että piti oikein mennä pihalle katsomaan onko tämän 4C:n nokkapyörissä pisteitä. Eipä näkynyt, mutta toivo heräsi.
Meni taas vaan luvattoman monta päivää, että ehdin sen kimppuun, mutta maanantaina otin taas kerran jakopään auki ja katselin pyöriä tarkemmin. Niissä oli ilmeiseti ollut pintaruostetta, joten omistaja oli hionut niitä, MUTTA imupyörässä oli nähtävissä haalea piste, joka vaikutti olevan samassa kohdassa, kuin tuolla videolla näkemäni. Tarkistin vielä, mutten löytänyt pyöristä mitään muuta eroa. Numerokin kannessa oli identtinen. (Kun ollaan Alfa-foorumilla, en kommentoi enempää tätä asiaa
Omistaja sanoi laittaneensa pyörät 100% varmuudella oikeille paikoilleen, mutta sanoi hän laittaneensa jaonkin kohdalleen, vaikkei se ollut.
No kasasin moottorin, käynnistin auton ja annoin varmuuden vuoksi käydä tyhjäkäyntiä siihen asti, että flekti käynnistyi. Sen jälkeen toimi normaalisti. Laitan pari videota tähän, että voitte sen itsekin todeta. Nokkien säätö toimi timanttisen tarkasti.
https://youtube.com/shorts/I52azyBFf2o
https://youtu.be/6ctbdjK4JNs
Ja viimeistään pieni koeajo todisti, että remontti tuli viimein valmiiksi! Kylmillä renkailla sai perän irti vielä nelosellakin, että aika hyvin potki.
Tänään palautin auton ja omistaja oli niin onnellinen, että lupasi auton käyttööni milloin vain haluan. Joten tervetuloa testaamaan 4C:tä!
Joulun aikaan tulee käymään lanko poikansa kanssa, joten ehkäpä ainakin heille annan kyytiä ja jos sitten saisi jotain videota ajostakin ja niistä äänistä...
Nyt on tullut aika kiittää teitä kaikkia kärsivällisyydestä ja avusta, linkkien ja ohjeiden kaivamisesta, sekä kokemusten jakamisesta.
Mitä elämä olisi ilman innokkaita harrastajia, joilla on useasti ja ainakin yhteenlaskien enemmän tietoa kuin yhdelläkään Alfa korjaamolla?
KIITOS!!
ja hyvää joulua kaikille
Re: 4C 1750 tbi moottoriongelma! *KUNNOSSA*
Hienoa että selvisi, myös latausvalo? Hyvää Joulua myös 
- mutt
- Viestit: 6025
- Liittynyt: 08 Kesä 2004, 22:34
- Car(s): Lanciat: Delta 1.6 Multijet -09, Flavia Milleotto -69, Flaminia Berlina 2.8 -63 + mastapikkari -96, euro-vette -72 ja Dexta -60
Re: 4C 1750 tbi moottoriongelma! *KUNNOSSA*
Onnittelut myös omistajalle, kyllä sielläkin on varmaan kynsiä pureskeltu tämän takia. Nythän voit itse laittaa pystyyn Alfa-huollon, kun osaamistaso on vähintään paikallisen merkkihuollon tasolla. 
Joka lumiharjaa säästää, se autoaan vihaa
Miesten ja poikien lelut erottaa vetokoukusta
Miesten ja poikien lelut erottaa vetokoukusta
Re: 4C 1750 tbi moottoriongelma! *KUNNOSSA*
Kyllä varmasti on pureskeltu. Katsoin juuri että sain ensimmäisen yhteydenoton asiaan liittyen 20.9.
Heillä on vaimon kauppakassina Fiat 595 Abarth 260 Hp, kysyivät jo, että voisinko vaihtaa siihenkin jakohihnan, kun kilometrit täyttyvät alkuvuodesta.
Lupasin...
Re: 4C 1750 tbi moottoriongelma! *KUNNOSSA*
Tämä oli kyllä todella mielenkiintoinen jännäri.
Olikos se niin että tässä oli klassisesti ainakin kaksi vikaa päällekkäin sotkemassa ajatuksia?
Olikos se niin että tässä oli klassisesti ainakin kaksi vikaa päällekkäin sotkemassa ajatuksia?
- mutt
- Viestit: 6025
- Liittynyt: 08 Kesä 2004, 22:34
- Car(s): Lanciat: Delta 1.6 Multijet -09, Flavia Milleotto -69, Flaminia Berlina 2.8 -63 + mastapikkari -96, euro-vette -72 ja Dexta -60
Re: 4C 1750 tbi moottoriongelma! *KUNNOSSA*
Siinä ei kerkeä ostokset sulamaan.
Joka lumiharjaa säästää, se autoaan vihaa
Miesten ja poikien lelut erottaa vetokoukusta
Miesten ja poikien lelut erottaa vetokoukusta